Czyli mam rozumieć, że zestaw symboli nr 4 z pierwszego postu jest w moim przypadku równoznaczny z powyższym pierwszym załącznikiem (normally closed)?
Chyba, że jeśli mogę prosić kolegę o narysowanie jak powinienem przedstawić swój układ na schemacie.
Ja napiszę odwrotnie kolega przedstawi ten fragment schematu i wtedy zobaczymy . Do jutra .
Witam ponownie.
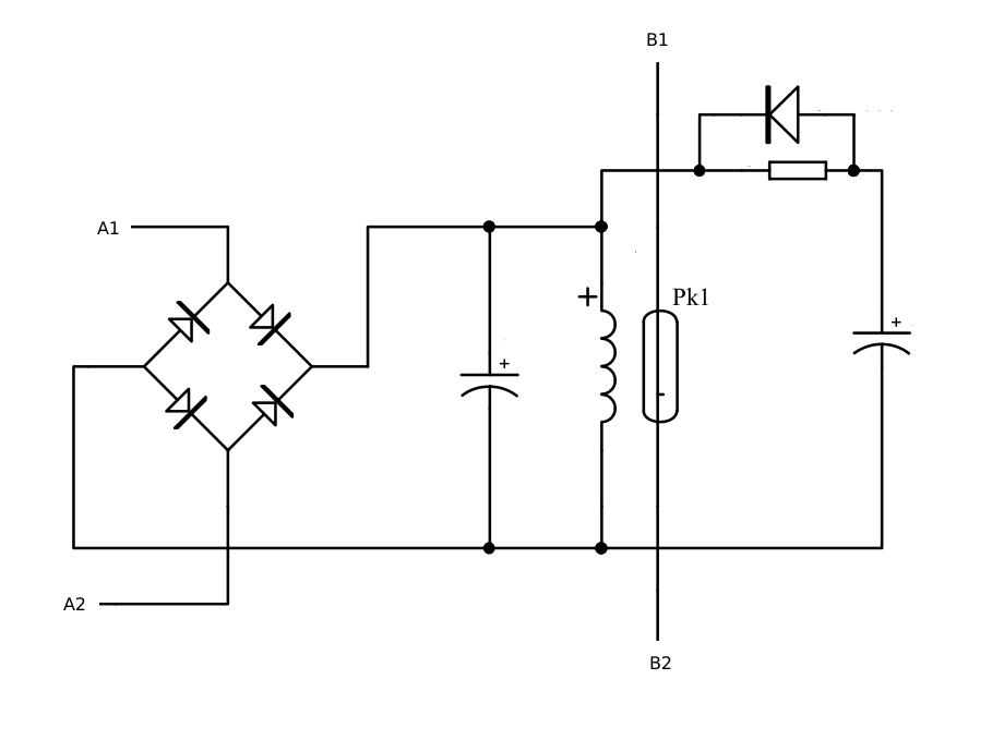
Przedstawiam schemat modułu na prośbę kolegi Simcode,
Dla uniknięcia nieporozumień, przedstawiam zasadę działania:
- zmienne napięcie sterownicze jest doprowadzone do zacisków A1 i A2 gdzie jest prostowane przez mostek prostowniczy i kondensator ,
- cewka kontaktronu pod wpływem przyłożonego do niej napięcia powoduje rozwarcie zestyku wyprowadzonego na zaciski B1 i B2
- załóżmy dla uproszczenia, że czas załączenia jest zawsze wystarczający do pełnego naładowania drugiego kondensatora.
- po wyłączeniu napięcia sterowniczego układ jest podtrzymywany przez określony czas dzięki energii zgromadzonej w drugim kondensatorze rozładowywanego za pośrednictwem diody.
Nie ma żadnego znaczenia, rysując schemat, jak ten przekaźnik jest zbudowany. Żadnego! Ważne jest to, czy dany styk jest bezzwłoczny czy zwłoczny, a w tym drugi przypadku ważne jest, czy zwłoka jest przy podaniu napięcia lub sygnału sterującego czy po zaniku napięcia/sygnału. W obie strony mogą mieć zwłokę też. I jeszcze takie.. I jeszcze inne…
AWK
Czyli które zespoły symboli są prawidłowe w tym przypadku (patrz pierwszy post)?
Gdyby ten schemat był na samym początku to by tych 3 stron nie było .
Tu tylko ten pierwszy rysunek ,tak jest opisany w PN
Czyli które zespoły symboli są prawidłowe w tym przypadku (patrz pierwszy post)?
PanArek, Pana rysunek nr 4.
Na ten “łuk” przy dwóch kreskach należy patrzeć jak na otwarty parasol trzymany w ręce - w górę parsol można szybko przemieścić (bezzwłocznie), a w dół daje opór (zwłoka). Nie wiem, czy to z tego wzięło się takie oznaczenie, ale ja tak sobie to tłumaczę od lat wielu.
Koniec, kropka, przecinek!
AWK
Ps. Dziękuję za zamieszczony przez Pana Simcode fragment normy. Jest dla mnie dowodem, że normy może pisać każdy. Nawet byle kto.
AWK dziękuję za wyjaśnienia z tym parasolem, mnie akurat uczyli o efekcie spadochronu. Chciałbym przypomnieć, że w tym wątku nie chodzi o interpretację pojedynczych symboli tylko o prawidłowość doboru grupy symboli do konkretnego przypadku opisanego w poście 1.
AWK pytanie uzupełniające jeśli można, proszę na chwilę zapomnieć o tym moim przypadku i powiedzieć mi czy grupy symboli z rysunku 1, 2, 3 są prawidłowe w jakimkolwiek przypadku ? Jeśli tak to w jakim (proszę o przykład aparatu).
Kolega może dopowie a nie używa szyfrów.
Rozszyfrowuję moją uwagę o normach:
Chodzi mi o opisy w wierszu 145 i 146. Durne są, nie jednoznaczne, bo opóźnione odpadanie (145) jest opóźnionym działaniem (146), a opóźnione działanie (146) może polegać na opóźnionym odpadaniu (145).
AWK
Podejrzewam, że to nie zrzut z normy, bo przynajmniej tak to nie wygląda w serii 60617 i nie używa się tam takiego nazewnictwa. Faktycznie opisy niezbyt trafione, prawdopodobnie jakieś nieudolne tłumaczenie lub robota laika.
Ja bym prosił odpowiedź na moje pytanie bo odbiegamy od wątku.
To jest oryginalna tabela z tej normy strona 70 .Oczywiście ja zeskanowałem tylko interesujący fragment . A teraz wrócę do celu czyli kolego Arku trochę wprowadziłeś nas w błąd bo od początku podawałeś że to kontaktron ,a to nie prawda .
Cytat; że w przypadku kontaktronu
ten kontaktron jest częścią wchodzącą w skład większego urządzenia
koniec cytatu ;
Ty kolego masz przekaźnik kontaktronowy czyli cewka przekaźnika a w środku jest kontaktron . Czy mam rację ,i dlatego podałem ci te dwa symbole one wydają się odpowiednie chyba że ktoś ma bardziej dopasowane do tego typu urządzenia symbol.
Lekuchno na boki, ale ciągle w temacie…
Żadnego wprowadzania w błąd przez PanArka nie było, bo nie ma ŻADNEGO! znaczenia, że elementem wykonawczym (stykiem) jest kontaktron.
Rysunek 1. Cewka, jak cewka przekaźnika ze zwłoką przy odwzbudzeniu, a styk bezzwłoczny. Po podaniu napięcia/sygnału natychmiast się otworzy, a po zaniku - natychmiast zamknie. I tyle.
Rysunek 2. Cewka jak cewka bezzwłoczna, a styk normalnie zamknięty bezzwłoczny przy otwieraniu (po podaniu napięcia/sygnału) i zwłoczny przy zamykaniu (po zaniku napięcia/sygnału).
Rysunek 3. Cewka, jak cewka z nr 2. A styk, to jego działanie jest równoznaczne z tym z rys. 2 (i 4).
Wracam do gdzieś wyżej wyrażonej przeze mnie sugestii, że może symbol przekaźnika czasowego powinien być jeden, a resztę powinny załatwiać symbole przy zestykach. Ale jeszcze tę myśl przeanalizuję, analizując rysunki sterowania swoje i obce.
AWK
Ps. Co do spadochronu, to o tym nie słyszałem; właściwie nie pamiętam żadnego wyjaśnienia tego kształtu i parasol sam sobie wymyśliłem; a przy okazji - spadochron trudno “w górę” przemieścić.
Zgadza się, tak to należy nazwać w moim przypadku i mój opis dotyczył właśnie przekaźnika kontaktronowego, jeśli wprowadziłem kolegę w błąd to nie miałem takiego zamiaru i nie chciałbym dalej tego roztrząsać bo w sumie teraz wiadomo z czym mamy do czynienia.
No i tu się różnimy w pojmowaniu tego zespołu symboli, bo moim zdaniem jeśli ściągniemy napięcie z cewki to nastąpi zwłoka odwzbudzenia elementu napędowego zestyków, stąd moim zdaniem zestyk nie zamknie się natychmiast z powodu cewki (mimo, że jest narysowany jako zestyk bezzwłoczny). Inaczej, po co w takim razie byłaby tam ta zwłoka na tej cewce? W jakim celu?
Ano w takim, chyba już napisałem, że cewka jest na stronie 3 dokumentacji a styk na 18.
Poza tym, przekażniki czasowe (też już pisałem) mogą mieć i styki zwłoczne i bezzwłoczne.
Kończę definitywnie udział w TEJ dyskusji!
Żegnam!
AWK
Z którego roku jest ta norma ?
No dobrze, załóżmy że cewka i zestyk są na osobnych arkuszach schematu.
Załóżmy, że obsługuję to urządzenie i widzę tą cewkę ze zwłoką i zestyk bez zwłoki. Zgodnie z twoją interpretacją mam to odczytać jako zamykanie i otwieranie tego zestyku bez zwłoki.
To teraz inaczej: patrzę na przykładowo te same arkusze gdzie to samo przedstawiono w postaci cewki bez zwłoki i zestyku bezwłocznego. Znowu w tym przypadku odczytuje to jako zamykanie i otwieranie tego zestyku bez zwłoki.
Gdzie jest w takim razie różnica w działaniu tych dwóch różnych zespołów symboli?
No tak, najlepiej uciec gdy brakuje argumentów.
Ja jednak zachęcam kolegę do dalszej dyskusji, w końcu fora są od tego aby wymieniać się poglądami i aby prowadzić merytoryczne dyskusje z pożytkiem dla obu stron.
Gdyby jednak kolega definitywnie zrezygnował to dziękuję za udział i pozdrawiam.
Mam tylko same tabele. To jest norma PN-EN 60617 czyli nie może być stara .
Problem twój jest taki że to obwód elektryczny który stworzyłeś robi zwłokę, a nie samo urządzenie . Przekaźnik kontaktronowy nie ma zwłoki w działaniu i symbol na schemacie ma się odnieść do urządzenia a nie jego działania. Parafrazując jeśli zabudujesz stycznik do obwodu UPS to czy on będzie zwłoczny, nie to UPS sprawił tylko zwłokę w jego działaniu.

