Świetlówka+statecznik+programator

Witam, buduję oświetlenie do akwarium wg schematu, który można ściągnąć stąd (w pdf-ie):
[u]http://www.mediafire.com/?ttftwdzjzjz[/u]
Mam 3 pytania:
Problem “A” - jak połączyć kabel zasilający i kabel od statecznika z programatorem Metron (nie mam żadnego schematu, tylko to co narysowałem na sterowniku, zresztą, gdybym miał też pewnie bym nie wiedział o co w tym chodzi).
Problem “B” - jak połączyć 4 kable ze sterowników z jednym kablem zasilającym - zwykła kostka instalacyjna chyba tu nie zadziała?
Problem “C” - czy w tym miejscu mogę zainstalować przełącznik ON-OFF (będzie wbudowany w obudowę oświetlenia) do ręcznego wyłączania pojedynczej świetlówki?

I ostatnie pytanie - jakie przewody kupić do połączenia tego wszystkiego (jaki przekrój, symbol i czy ma to być drut czy linka).

Będę wdzięczny za każdą wskazówkę.

Witam.

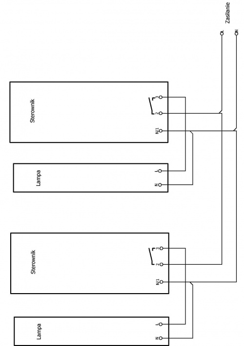
Problem A - zaciski 1 i 2 służą do zasilania programatora.
Wyjście z PCm 05e to zaciski 2 i 3.
Problem B - najprostszy - mostki na zaciskach urządzeń; wówczas zasilanie tylko jednym przewodem. Lepsza linka.
Problem C (zakreślone na schemacie) - co z zapłonnikami - nie znam typu stateczników.

PS. Schematy programatorów są w necie.

Można i tak (otworzyć), Kolego smug :

Mała zmiana postu - zacisk 3 jest zaciskiem wyjściowym do odbiorników.
Zacisk 2 wspólny fazowy. Tu sie do mnie dobijają, a pisać nie chcą (tym bardziej rysować)
http://www.metron.torun.pl/katalogi/elektryczna/pcm_05-08.pdf

Dziękuję za odpowiedź.

To znaczy że do zacisku nr 2 wkładam 2 przewody (1 od zasilania i 1 od statecznika)? Przepraszam za być może banalne pytania ale jak się czegoś nie wie na 100% to lepiej zapytać :slight_smile: Do zacisku nr 1 wkładam przewód niebieski od zasilania, do zacisku nr 2 wkładam przewód brązowy od zasilania i brązowy od statecznika, do zacisku nr 3 wkładam przewód niebieski od statecznika - czy tak to może być? Nie wiem czy kolejność przewodów jest ważna czy nie (intuicja mi mówi, że nie można tego zrobić “jak popadnie”).

Niestety, nie mam pojęcia o co chodzi… Mógłby Pan wskazać jakiś link/zdjęcie/szkic jak to zrobić? Będę zobowiązany.

Jaki powinien być jej przekrój? 1 mm2?

Nie rozumiem… Można tu zainstalować przełącznik czy nie będzie działało?

Stateczniki elektroniczne - nie potrzeba zapłonników (rozumiem, że chodzi o startery)

To prawda. Ale jak się nie wie czego dokładnie się szuka to nie jest tak łatwo coś znaleźć. Zresztą, nie jestem elektrykiem i schematy dla elektryków nie są dla mnie zrozumiałe - u mnie musi być łopatologicznie - brązowy przewód do zacisku a wtyczka do gniazdka :slight_smile:. Trudno jest czasem się domyślić…

Witam.

Jeden już rysuje (podobno) - ja opiszę :

W programatorach -
Zacisk N (neutralny) jest zaciskiem wspólnym dla zasilania programatora i wyjścia do stateczników.
Zacisk 2 ma być wejściem (fazowym) dla zasilania każdego programatora.
Zacisk 3 z każdego programatora jest zaciskiem wyjściowym do zasilania każdego statecznika.
Mostki -
a) (neutralny) pomiędzy zasilaniem, “jedynkami” programatora, wejściem N do stateczników
b) (fazowy) pomiędzy zasilaniem i “dwójkami” programatorów.

Po odwróceniu wtyczki przy gnieździe wszystko “diabli biorą”.

PS. Skróty myślowe to okropna sprawa. :wink:

Czy tak wystarczy?

Między zaciski 2 i 3 możesz dać ręczy wyłącznik i będziesz mógł załączać ręcznie i automatycznie.

Przewody o przekroju takim jak zasilające. Proszę pamiętać o przewodzie ochronnym, jeżeli taki jest i jest wymagany dla lamp!

Wielkie dzięki elpapiotr i gruhaa :slight_smile:
Jeszcze mam pytanie o oznaczenia przewodów:
Przewód neutralny = niebieski, przewód fazowy = brązowy?
L - fazowy, N - neutralny?
Na stateczniku oznaczenia mam w formie kreski pionowej i falki (tyldy) - rozumiem, że kreska to neutralny a falka - fazowy?

Gruhaa - jak połączyć trzy przewody - kupuje się jakiś trójnik czy coś takiego?

Jeszcze raz dziękuję za odpowiedzi :slight_smile:

W rzeczy samej.

Złączka 12-torowa. Odcinasz tyle ile potrzeba i gotowe. Lub złączka Wago i tepede.

Jeszcze raz dziękuję Panowie :slight_smile:. Dla Was to pestka a dla mnie krok do przodu.
Pozdrawiam.