Witam, post ma charakter czysto teoretyczny i nie przedstawia żadnego konkretnego problemu do rozwiązania. Chce poruszyć temat związany z zasilaniem do domu jednorodzinnego. Chodzi głównie o to, w jaki sposób rozprowadzacie poszczególne obwody, ile obwodów na jednej fazie, jakie zabezpieczenia, dobór przewodów, błędy spotykane na schematach, itp., itd. Jak ktoś może i/lub chce to niech wstawi własny projekt zasilania. Pozdrawiam.
Witam
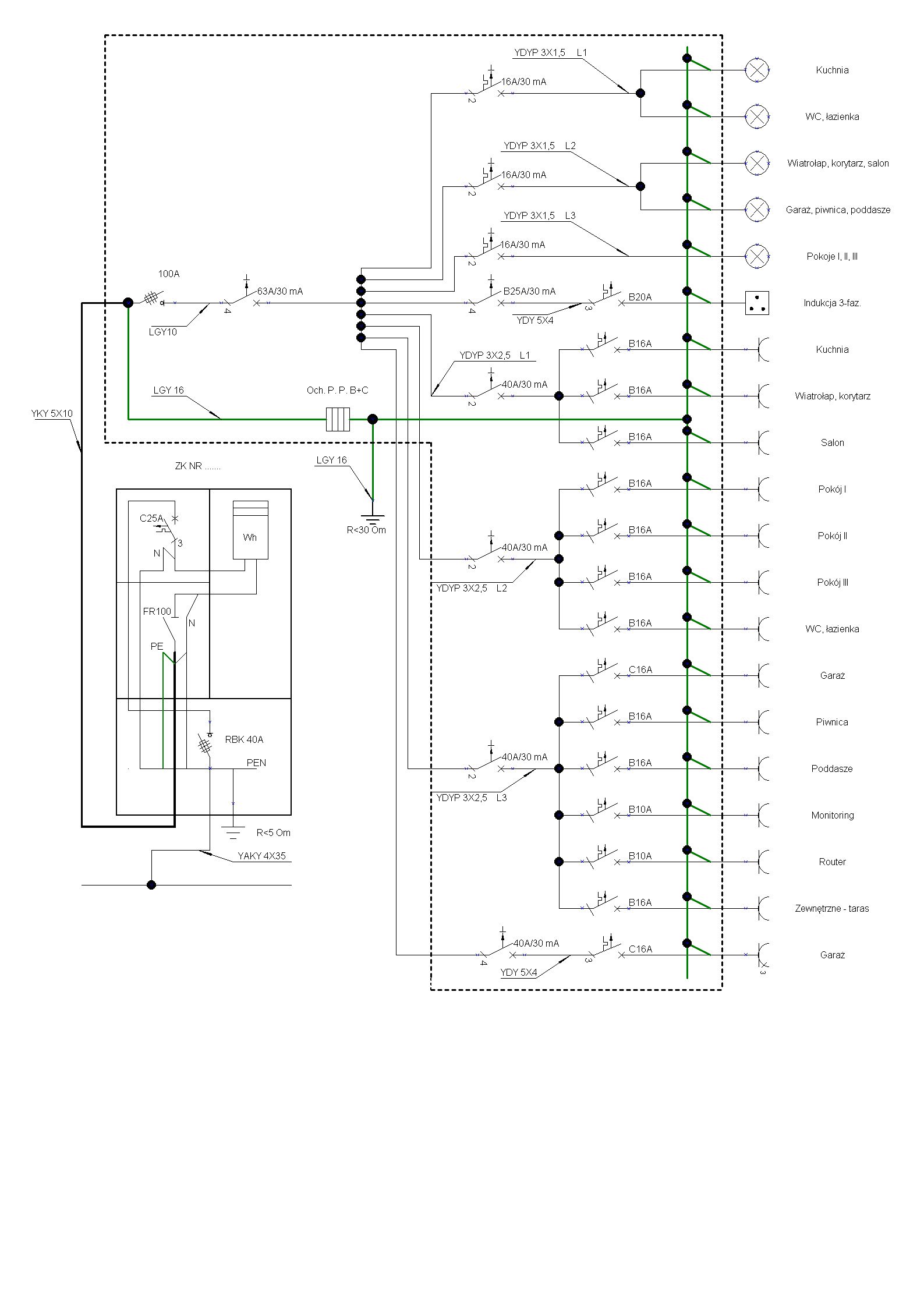
Ten ochronnik to czym jest zabezpieczony ?
Router i monitoring za róźnicówką też nie bardzo ?
Jeden obwód 230 na kuchnie to za mało 2 do 3 by się przydało
Trzy róźnicówki na oświetlenie chyba za dużo ?
Ależ bardzo, bardzo dobrze. Warto byłoby sie tylko zastanowić, czy nie wydzielić tych obwodów na oddzielnych różnicówkach.
Dlaczego między różnicówką 40 A a S B16 jest kabel 3x 2,5? Po co główny wyłącznik RCD na całą rozdzielnicę? Dlaczego PE wpięty na szynę PEN w złączu? Dlaczego 5 omów w złączu?
Witam, kolego stonefree już odpowiadam na pytania.
Jest to zasilanie gniazd wtykowych dlatego został przewidziany przewód 3x2,5 mm2.
Został użyty w celu zwiększenia ochrony przeciw porażeniowej.
Może tak to wygląda na schemacie, ale w rzeczywistości w ZK są zaciski PE i N. PE z wlz jest wpięty pod PE w ZK, a N z wlz jest wpięte pod N w ZK.
Tak zostało zaprojektowane i wykonane ZK przez ZE.
Witam, kolego Bogdankiz już odpowiadam na pytania.
W tym przypadku zabezpieczenie ochronnika znajduje się w ZK, jest to C25A. Wynika to stąd: że F1 (dobezpieczenie poprzedzające np. w ZK) jest mniejsze od Fmax (maksymalne dopuszczalne dobezpieczenie odgromnika podawane przez producenta). Z tego powodu nie ma dobezpieczenia ochronnika w rozdzielni, znajduje się ono w ZK.
Dlaczego ? W sprzedaży są monitoringi (rejestratory) z metalową obudową. Jeżeli nie byłoby różnicówki w sytuacji, w której następuje, np. uszkodzenie izolacji i pojawia się niebezpieczne napięcie na obudowie, to klient, który w tym momencie dotknie obudowy zostaje porażony. Więc dlaczego to jest źle, że przed monitoringiem jest różnicówka ?
Jest przewidziana płyta indukcyjna, natomiast co do obwodów na 230 V wystarczy jeden - będą podłączone 3 gniazda.
Dlaczego ?
Bo róźnicówkę należy raz w miesiącu testować a to powoduje reset rejestratora, wystarczy zabezpieczenie nadmiarowo-prądowe.
Jest przewidziana płyta indukcyjna, natomiast co do obwodów na 230 V wystarczy jeden - będą podłączone 3 gniazda.
Właśnie i te 3 gniazda mogą być mocno obciążone np. czajnik bezprzewodowy, mikrofala, toster, frytkownica itp.
Dlaczego ?
Obwody oświetlenia mogą być podłączone do jednej róźnicówki natomiast lepiej dać dodatkowe obwody do kuchni i je zasilić róźnicówkami.
to nie jest powód, żeby rezygnować z ochrony p.porażeniowej uzupełniającej .
Co do kuchni to racja, lepiej jeszcze dać z 1 lub 2 obwody. Ale jeśli chodzi o oświetlenie to w sytuacji, w której wszystko mamy podpięte pod jedną różnicówke jest ryzkowne. Małe przebicie, uszkodzenie izolacji lub inna awaria i nie mamy oświetlenia w całym domu - przy zastosowaniu 1 różnicówki na całe oświetlenie. Na schemacie są 3 różnicówki, oświetlenie jest podzielone na 3 segmenty i jak jeden segment (czyt. różnicówka) ulegnie awarii to pozastałe działają.
Błąd, zabezpieczenie główne ma większy In niż wytrzyma to 3x2,5. Przed S B16 szynuj np. 10mm2 tak jak wlz.
Nie zwiększysz ochrony, za to stracisz selektywność i przy doziemieniu na obwodzie wyłączy ci całą rozdzielnicę
