Podwójne Zabezpieczenie przedlicznikowe - WT-1 + ?

Witam.

Mam taką sytuację i proszę o podpowiedź praktyków.

Do wymiany jest stara tablica licznikowa (lata 60’te) z zabezpieczeniami przedlicznikowymi w postaci wkładek DII 25A (za jest miks, i S’y i DII które również wyprowadzam). Na zewnątrz budynku mam skrzynkę w ścianie z bezpiecznikami WT-1/T 25A firmy Apena.
Na umowie/rachunku mam wpisane zabezpieczenie 25A.
Wystąpiłem z pismem o zgodę na rozplombowanie celem wymiany tablicy licznikowej - wstawiam płytką szafę na licznik elektroniczny (aby ze ściany nie wystawało) z plombowanymi 4-ma polami, gdzie wstawię “coś” przedlicznikowego. Obecnie żadne bezpieczniki nie są plombowane ale wątpię czy przejdzie nowa szafa bez takiego pola.

W każdym razie o to “coś” chodzi - czyli zabezpieczenie przedlicznikowe wewnątrz lokalu w tej tablicy licznikowej. Bezpiecznik nadmiarowo-prądowy (C25 ? choć i o D mi wspominano) czy rozłącznik bezpiecznikowy np. Z-SLS/CB z wkładkami D02 25A gL/gG? (trochę przykro będzie jak to zaplombują).
Nie wiem co Tauron zasugeruje a druga sprawa to współpraca z tymi WT-1/T 25A trochę wątpliwa (ma ktoś charakterystykę? link z postu z 2005 roku wysechł).

Pozdrawiam.

Moment, po kolei bo namieszałeś.

  1. Jaki masz przyłącz? Napowietrzny czy kablowy?
  2. Te Twoje WT-1/T 25A gdzie się znajdują, na jakiej wysokości od terenu?
  3. Te DII 25A są przed licznikiem? Czy są zaplombowane?

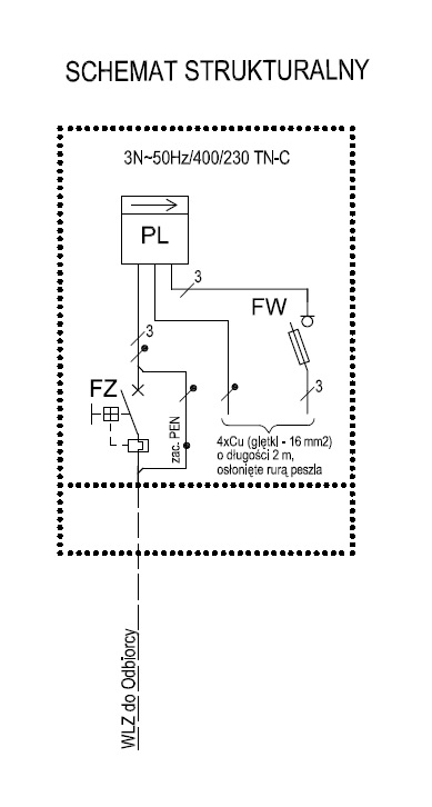
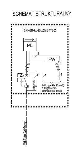
Dzisiaj w Tauronie obowiązują pewne standardy wykonania układu pomiarowego. Przed licznikiem jest rozłącznik bezpiecznikowy z wkładkami WTN-1/gF 50A a za licznikiem ogranicznik mocy bez członu zwarciowego. W załączeniu schemat takiego pomiaru.

Witaj.

Ad.1 - kablowy, kabel z ziemi idzie (no chyba że gdzieś x-dziesiąt metrów dalej na słup wyłazi)
Ad.2 - około metr od gruntu, skrzynia stalowa w ścianie budynku. Kabel z ziemi wchodzi na zabezpieczenia 3x 160A (takie cylindryczne szklano-metalowe) następnie obok mam 3x WT-1/T 25A i od nich idzie kabel do środka budynku na skrzynkę licznikową.
Ad.3 - I tu ten kabel wchodzi najpierw na 3x DII 25A, nie zaplombowane (bo się fizycznie nie da), a potem znowu 40cm kabla i na licznik (nowy, elektroniczny 16EC3rn).

Czyli, kabel od WT-1/T powinienem podłączyć najpierw pod licznik, potem za licznikiem dać np. Etimat T w pole do zaplombowania i dalej dopiero rozszyć szafę na S’y? Ok.

Tylko nie pasuje mi ten WT-1/T o wartości 25A. Nie wiem czy dostanę w zaleceniach jego wymianę. I czy to jest własność ZE czy moja (znaczy kto kupuje i wymienia :slight_smile:).

PS. Gdzie dać lampkę sygnalizacyjną 3-fazową? Wydaje mi się, że za licznikiem, aby zrzucenie Etimat’a nie sugerowało, że prądu tam pod spodem nie ma. Choć wolałbym w sumie dać dwie kontrolki, przed i za Etimatem.