Czym się różni GSU od GSW?

Witam wszystkich Kolegów na FORUM.

GSU - główna szyna uziemiająca.
GSW - główna szyna wyrównawcza.

Wielokrotnie używany nazwy GSW a w normach pisze GSU.
Zastanawiam się nad różnicami ww. nazw.
I w jakim przypadku GSW występuje żeby nie można użyć nazwy GSU?

Witam wszystkich Kolegów na FORUM

W normie PN-IEC 60364 rzeczywiście funkcjonuje nazwa

GSU , ale w normie SEP-E-0002 jest nazwa GSW .

Jak widać dwie normy i dwie nazwy tej samej szyny. Czyli zagadka - która nazwa jest właściwa ?

witam Kolegów:)
Qrna, czy my elektrycy w tym naszym kochanym kraju doczekamy się kiedyś JEDNOZNACZNOŚCI?? Kiedy wreszcie 2+2=4. Kiedy wreszcie jeden wyraz znaczy to samo w kiklu normach, w kilku urzędach??
W naszej branży podobnie jak w całej polityce i gospodarce ciągły bałagan, wielu reperaczy starających się za duże pieniądze wszystko naprawiać.

Koronny przykład mam dzisiaj na stanowisko Urzędów i Starostw w sprawie oświadczenia o prawie do dysponowania nieruchomościa na cele budowlane. SZOK!!! Cztery instytucje i cztery interpretacje tematu kto i w jakiej formie oświadcza. Jedno Państwo a prawo dalej zależy od widzimisię urzędnika. Ot, Polska właśnie.

Witam wszystkich Kolegów na FORUM.

Pomimo że jestem zwolennikiem (prawie) wszystkich publikacji SEP, to ww. normy nie mam.
Moim zdaniem każda nowa nazwa, czyli w tym przypadku GSW “główna szyna wyrównawcza” powinna być zdefiniowana w danej normie.

Cieszę się, że temat ten poruszył jednego z najlepszych projektantów na naszym forum.
Ale gdyby Kolega wypowiedział się jaśniej na temat różnicy GSU a GSW, to może coś więcej to nam powie.

witam Kolegów:)
Krystyn, przesadził z tym określeniem. Daleko mi do niego. Pewnie Kolega Teodor by się przydał.

Wracając do tematu. PN IEC 60364 mówi o “Głównej szynie uziemiającej” lub o “Głównym zacisku uziemiającym” czyli w skrócie GSU.

Dalej w p. 542.4 podano co należy przyłączyć do GSU, czyli:

  • przewody uziemiające
  • przewody ochronne
  • połaczenia wyrównawcze główne
  • przewody uziemień funkcjonalnych, jeżeli są wymagane.

Podobnego nazewnictwa używaja Panowie Boczkowski, Siemek i Wiaderek czyli mówią o GSU.

Natomiast dr Musiał na swojej stronie w necie http://www.edwardmusial.info/pliki/bud_i_usyt.pdf w załączonym artykóle mówi o Głównej szynie wyrównawczej GSW (rys. nr 1, element nr 16).

Tak więc Koledzy, sami widzicie co się dzieje.

Witam Szanownych Kolegów na Forum

Spróbuję jakoś wspomóc Kolegę Jacka.

Moim zdaniem jest to problem taki jak kiedyś jeden z ojców mówił o swojej córce:

Ona się nazywa Hanka, ale my na nią mówimy Niuńka.

Pan dr Jabłoński w ELKTROINSTALATORZE nr 3 z 2003 r pisze:

http://www.elektroinstalator.com.pl/artyk/old/2003/2003-03/4_polaczenia.htm

W każdym budynku, w jego przyziemnej kondygnacji, w miejscu dostępnym dla kontroli, w pobliżu miejsc zasilania budynku w energię elektryczną, wodę, gaz itp., powinny być wykonane główne połączenia wyrównawcze uziemione i wzajemnie > połączone przez główną szynę uziemiającą, nazywaną też główną szyną wyrównawczą

Podobnie A. Boczkowski raz używa jednego a raz drugiego określenia

Proszę porównać rysunek 3 w pliku :
http://www.sep.com.pl/aktualnosci_sympozjum_wymaganiab.doc
oraz rysunek nr 3 w pliku:
http://www.sep.com.pl/opracowania_wymagania_instal_el.zip

Pozdrawiam
Teodor

Witam!
Padło wiele ciekawych odpowiedzi, ale nikt nie odpowiedział na zasadnicze pytanie:
„I w jakim przypadku GSW występuje żeby nie można użyć nazwy GSU?”
Moim zdaniem obie nazwy są poprawne, ale nie zawsze mogą oznaczać to samo.
Odnośnie zapisu w normach GSU, to wynika z faktu, że w budynkach mieszkalnych nie można używać nieuziemionych połączeń wyrównawczych.
Natomiast może być GSW w przypadku nieuziemionych połączeń wyrównawczych nie będąc GSU.
P.S.
-Jeśli namieszałem, to przepraszam.

Witam wszystkich Kolegów na FORUM.

Mam nadzieję że mgr inż. Andrzej Boczkowski nie będzie miał pretensji za skopiowanie rysunków, ale publikacje te są warte przeczytania.

Czy tak można by podsumować ten temat:
Główna szyna (zacisk) uziemiająca GSU - szyna (zacisk) przeznaczona do przyłączenia do uziomu przewodów ochronnych, w tym przewodów połączeń wyrównawczych oraz przewodów uziemień roboczych, jeśli one występują.
Główna szyna (zacisk) wyrównawcza GSW - szyna (zacisk) przeznaczona do przyłączenia prze-wodów ochronnych oraz przewodów połączeń wyrównawczych. GSW może być podłączona z głównym przewodem uziemiającym poprzez GSU. GSW występuje również w instalacjach z nieuziemionymi połączeniami wyrównawczymi.

Co Koledzy na to?


Witam!
Na pytania Kolegi Krystyna:
"Czy tak można by podsumować ten temat:[…]?
“Co Koledzy na to?”
-Odpowiadam: -Tak, można.

Jak widac nie jest to problem “wydumany”, lecz błędne zamienne stosowanie różnych pojęć. Szyna wyrównawcza to ekwipotencjalizacja (ale brzydkie słowo) potencjałów (nie napięć), szyna uziemiająca to odprowadzenie prądu. Czasami jedna szyna (a nawet jeden zacisk) pełni obie funkcje, stąd pytanie kiedy jak to nazwać. Jeśli będzie mowa o wyrównywaniu potencjałów to GSW, jeśli o odprowadzeniu prądu to jednak GSU. W życiu stosujemy skróty myślowe, po czym okazuje się że skróciliśmy za dużo. Jeśli rozmówcy wiedzą o czym mówią to dobrze, gorzej jak zaczną o tym wypowiadać się dziennikarze, laicy (wyjdą totalne bzdury z powodu kolejnych skrótów myślowych).

Witam

W/g mnie, jeżeli dla tej samej szyny w publikacjach i normach występują dwie nazwy (GSU i GSW) oznaczające to samo - czy nie byłoby uzasadnione przesłanie pisma do PKN, od grupy inicjatywnej ISE o wprowadzenie korekty do norm w celu ujednolicenia nazewnictwa tej szyny od głownego połączenia wyrównawczego .
Możemy zaproponować nową nazwę. Ja proponowałbym :
Szyna (zacisk) Głównego Połączenia Wyrównawczego (SGPW) - definicję do nazwy możemy stworzyć wspólnie na forum ise.

witam.

definicję do nazwy możemy stworzyć wspólnie na forum ise

nie tak tworzone są normy.

Witam wszystkich Kolegów na FORUM.

Kto tu mówi o ich tworzeniu. Raczej je naprawiamy.

Czy o to nam chodzi?

Dodajmy do tego różne publikacje i różne książki i już mamy pełną jasność, czyli to co napisał Kolega Jacek “opornik”.
Ktoś pytał mnie na priva czy nie jest to błąd w tłumaczeniu.
W oryginalnej normie IEC pisze:
“Main earthing terminal (MET)” co znaczy “główny zacisk uziemiający”.
Użycie nazwy GSW ma zastosowanie do wszystkich połączeń wyrównawczych lecz
nazwa GSU może być używana przy tylko przy uziemionych połączeniach wyrównawczych.
Z tego wynika że używane nazwy GSW w publikacjach i książkach można uznać za prawidłowe lecz zbieżne z normą PN-IEC 60364.

W związku z powyższym moje zdanie jest takie:
Jeżeli już są takie nazwy “GSU” i “GSW” to pozostańmy przy nich
lecz przyjmijmy ich opis jak zaproponowałem powyżej.

Witam
Niemcy , Austria Potenzialausgleichschiene - szyna wyrównawcza potencjałów

Jaka norma ??

Witam Kolegę Sylwester i wszystkich Kolegów na FORUM.

Nie wiem jak tam jest u naszych “przyjaciół” z zachodu, ale jak się nie mylę to opierają się na jakiś normach DIN VDE itp.
Najgorszą wadą jest łączenie wyrazów w jedno słowo.
Potenzialausgleichschiene = Potenzial + ausgleich + schiene, co jest czasami bardzo trudne do przetłumaczenia zwłaszcza w słowach technicznych.
I owszem, Kolega dobrze to przetłumaczył, ale czy ten zapis pochodzi z normy czy z jakiejś publikacji. Jeżeli z normy, to czy jest to norma zgodna z dyrektywami UNII czy krajowa.
Ps.
A czy Niemcy i Austria są mądrzejsze od Polski?
Może zostańmy przy polskich normach.

Witam
Kolego Krystyn łączenie kilku wyrazów w jeden nie jest wadą ani zaletą jest po prostu charakterystyczne dla języka niemieckiego . Nieraz może być nawet bardzo wygodne . Tłumacząc trzeba czytać od tyłu . Nie wiem jak jest w niemieckich normach ale we wszystkich przeglądanych przeze mnie publikacjach w tym języku powtarzało się to wyrażenie . Bez uziemienia – Erdung . A na pytanie czy Niemcy i Austria są mądrzejsze od Polski lepiej nie odpowiadać .
Pozdrawiam

Witam Kolegę Sylwester i wszystkich Kolegów na FORUM.

Poszperałem po niemieckich stronach, z czego jestem bardzo zadowolony gdyż mam parę ładnych rysunków które potrzebowałem.

Języka polskiego się już b. dawno uczyłem i mogę się mylić, ale wydaje mi się że przymiotniki piszemy przed rzeczownikami. Tak samo jest to tłumaczone w normie 5009. I o ile w tym zdaniu to jakoś pasuje to w innych nie, więc nie jest to regułą. Ale to temat na inne forum.
Wróćmy do tematu.
Niemcy posługują się różnymi swoimi normami ale również 5009 i 364.
W 5009- 826-04-08 pisze:
Haupterdungsklemme = Haupt+erdungs+klemme = główny zacisk uziemiający,
Haupterdungsschiene = Haupt+erdungs+schiene = główna szyna uziemiająca.
W niemieckiej literaturze spotykamy:
Haupterdungsklemme = Haupt+erdungs+klemme = główny zacisk uziemiający,
Haupterdungsschiene = Haupt+erdungs+schiene = główna szyna uziemiająca,
Hauptpotentialausgleichsschiene = Haupt+potential+ausgleichs+schiene = główna szyna wyrównania potencjałów,
Potentialausgleichsschiene = Potential+ausgleichs+schiene = szyna wyrównania potencjałów.
Spotykane skróty:
Haupterdungsschiene = HES,
Hauptpotentialausgleichsschiene = HPAS,
Potentialausgleichsschiene = PAS.

Jak widzimy w Niemczech jest bardzo podobna sprawa jak u nas, a mówili że tam jest porządek.
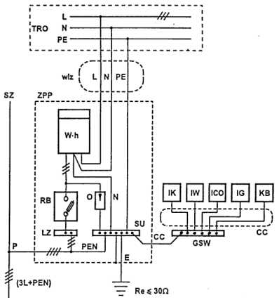
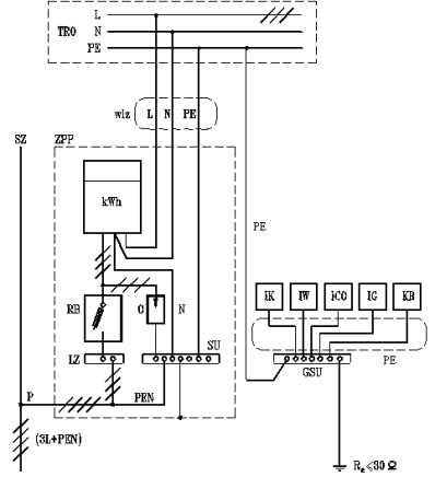
Aby nie robić śmietnika na forum załączę tylko dwa zdjęcia z kilkunastu takich co widziałem.

Na rysunku “GSU_niemcy2.jpg” widzimy identyczną zasadę jak w publikacji mgr inż. Andrzej Boczkowski, którą przedstawiłem w poprzednich postach na rys. “_GSU_1.jpg”.
Ps.
Nie zauważyłem że rysunki są podobne. Są one z dwóch różnych publikacji innych autorów.


Witam Kolegów
Dobrze , że Kolega Krystyn znalazł te rysunki ( może jakiś adres ? ). Mamy w ten sposób szersze spojrzenie . Warto od czasu do czasu zerknąć jak to jest u innych .
Pozdrawiam

Witam Kolegę Sylwester i wszystkich Kolegów na FORUM.
Tutaj coś jest ciekawego:
http://www.stwab.de/download/pool/Erläuterungen.pdf
http://www.it-innung-lueneburg.de/berichte/vde0855_041003.pdf
http://www.bryner.ag/potenzialausgleich_kurz.PDF